Product Summary
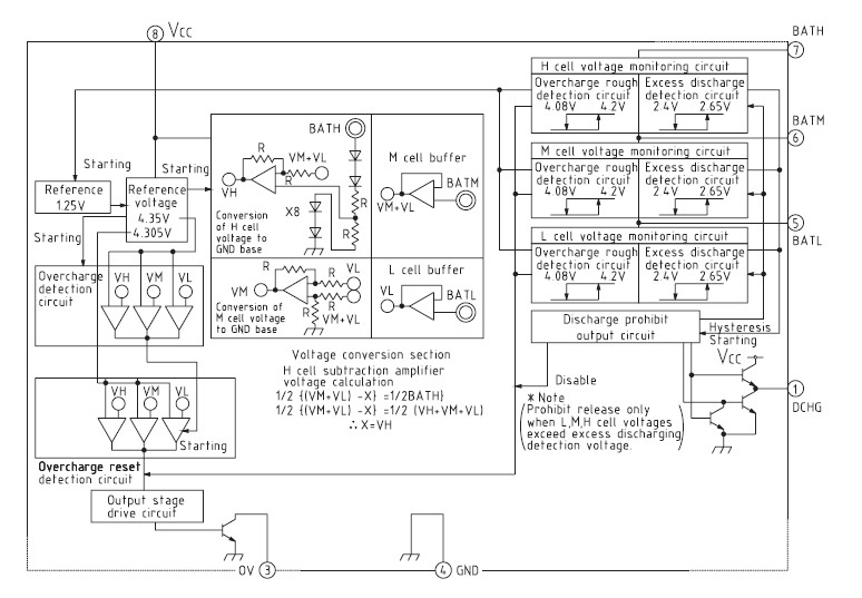
The MM1309BFBE is a 3-cell series protection IC is for protecting a lithium ion battery from overcharging and excess discharging. If abnormalities occur during charging and excess voltage is applied, it has a function that turns off the external FET switch (overcharging detection). The MM1309BFBE also has a function that turns off the external FET switch when the voltage for each battery falls below a set voltage, to prevent excess discharge when discharging the battery (discharging detection). At that time, the MM1309BFBE is switched to low current consumption mode. These functions comprise a protection circuit, with few external parts, for lithium ion batteries.
Parametrics
MM1309BFBE absolute maximum ratings: (1)Storage temperature TSTG: -40~+125 ℃; (2)Operating temperature TOPR: -20~+70 ℃; (3)Charging voltage VBAT max.: 15 V; (4)Power supply voltage VOC max.: 15 V; (5)OV2 pin applied voltage VO max.: 18 V; (6)Allowable power dissipation Pd: 300 mW.
Features
MM1309BFBE features: (1)Current consumption (for VCC pin)VCELL=4.4V 700μA typ.; (2)Current consumption (for VCC pin)VCELL=4.2V 300μA typ.; (3)Current consumption (for VCC pin)VCELL=3.8V 25μA typ.; (4)Current consumption (for VCC pin)VCELL=2.2V 0.1μA max.; (5)Current consumption (for BATH pin)VCELL=4.4V 12μA typ.; (6)Current consumption (for BATH pin)VCELL=3.8V 8μA typ.; (7)Current consumption (for BATH pin)VCELL=2.2V 1μA typ.; (8)Charge prohibit voltage (Ta=-20℃~+70℃)B : 4.35V±50mV C : 4.25V±50mV; (9)Charge prohibit release voltage VCELLU-45mV; (10)Charge prohibit detection function operation voltage B : 4.20V typ. C : 4.10V typ.; (11)Excess discharge detection voltage 2.40V±0.09V, 2.35V±0.09V; (12)Discharge resumption voltage B : 2.65V±0.16V C : 2.60V±0.16V; (13)Excess discharge detection hysteresis voltage 250±75mV.
Diagrams

![]() |
![]() MM1302 |
![]() Other |
![]() |
![]() Data Sheet |
![]() Negotiable |
|
||||
![]() |
![]() MM1304 |
![]() Other |
![]() |
![]() Data Sheet |
![]() Negotiable |
|
||||
![]() |
![]() MM1332 |
![]() Other |
![]() |
![]() Data Sheet |
![]() Negotiable |
|
||||
![]() |
![]() MM1333 |
![]() Other |
![]() |
![]() Data Sheet |
![]() Negotiable |
|
||||
![]() |
![]() MM1333HWBE |
![]() Other |
![]() |
![]() Data Sheet |
![]() Negotiable |
|
||||
![]() |
![]() MM1336 |
![]() Other |
![]() |
![]() Data Sheet |
![]() Negotiable |
|
||||
(China (Mainland))








